| توافر الحالة: | |
|---|---|
| الكمية: | |
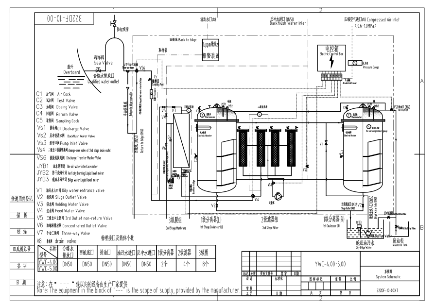
فاصل مياه الزيتي البحرية IMO مع إنذار 15ppm Bilge
1. مقدمة
يعد فاصل YWC Series 15ppm Bilge Siperator (15ppm Bilge Seplator) نوعًا من منتج
حماية البيئة المصمم استنادًا إلى المنظمة البحرية الدولية IMO MEPC 107 (49) ، وهو محتوى الزيت في المياه السائلة ≤ 15ppm.
يمكن أيضًا استخدام هذا الفاصل في الصناعية والبترول ، إلى جانب سفن السفن
2. المعلمات الرئيسية
(1) السعة: من 0.25M3/ساعة إلى 5 م 3/ساعة
(2) محتوى الزيت في الماء السائل ≤ جزء في 15 المليون
( ) 3 تلبية مستوى IMO MEPC . 107 (49)
(4) وضع التدفئة : التسخين البخاري /الكهربائي
(5) CCS ، EC (DNV-GL) ، شهادة BV
(6) سفينة قابلة للتطبيق : أقل من 1000 DWT إلى KDWT 300 فوق
3. التحديد
| المواصفات الفنية | 0.25 | 0.5 | 1.0 | 2.0 | 3.0 | 4.0 | 5.0 | |
| السعة المقدرة (M3/H) | 0.25 | 0.5 | 1.0 | 2.0 | 3.0 | 4.0 | 5.0 | |
| محتوى الزيت من المياه التي تم تفريغها | ≤15ppm | |||||||
| قوة سخان كهربائي (KW) | 1 | 3 | 6 | 6 | 6 | 12 | 12 | |
| النظام الكهربائي | AC 380V/50Hz/3φ ، AC 415V/50Hz/3φ ، AC 440/60Hz/3φ ، AC 480V/60Hz/3φ ، إلخ. | |||||||
| قوة المحرك الكهربائي | 0.37kw | 0.55kw | 0.55kw | 1.1kw | 1.5kw | 2.2kw | 2.2kw | |
| رأس الشفط | ≤6M-H2O | |||||||
| ضغط الماء الذي تم تفريغه | 5-10M-H2O | |||||||
| أبعاد الخطوط العريضة (l*w*h) (مم) | 1000 *600 *1250 | 1100 *690 *1460 | 1050 *1000 *1620 | 1900 *1120 *1700 | 1700 *1500 *1900 | 2280 *1700 *1900 | 2590 *2000 *1900 | |
| وزن | الوزن الجاف | 400 | 600 | 800 | 1260 | 1800 | 2100 | 2500 |
| الوزن الرطب | 550 | 900 | 1200 | 2260 | 3200 | 3900 | 4600 | |
4. صور محددة
متنوع
النماذج
الاستفسارات
welcome
فاصل مياه الزيتي البحرية IMO مع إنذار 15ppm Bilge
1. مقدمة
يعد فاصل YWC Series 15ppm Bilge Siperator (15ppm Bilge Seplator) نوعًا من منتج
حماية البيئة المصمم استنادًا إلى المنظمة البحرية الدولية IMO MEPC 107 (49) ، وهو محتوى الزيت في المياه السائلة ≤ 15ppm.
يمكن أيضًا استخدام هذا الفاصل في الصناعية والبترول ، إلى جانب سفن السفن
2. المعلمات الرئيسية
(1) السعة: من 0.25M3/ساعة إلى 5 م 3/ساعة
(2) محتوى الزيت في الماء السائل ≤ جزء في 15 المليون
( ) 3 تلبية مستوى IMO MEPC . 107 (49)
(4) وضع التدفئة : التسخين البخاري /الكهربائي
(5) CCS ، EC (DNV-GL) ، شهادة BV
(6) سفينة قابلة للتطبيق : أقل من 1000 DWT إلى KDWT 300 فوق
3. التحديد
| المواصفات الفنية | 0.25 | 0.5 | 1.0 | 2.0 | 3.0 | 4.0 | 5.0 | |
| السعة المقدرة (M3/H) | 0.25 | 0.5 | 1.0 | 2.0 | 3.0 | 4.0 | 5.0 | |
| محتوى الزيت من المياه التي تم تفريغها | ≤15ppm | |||||||
| قوة سخان كهربائي (KW) | 1 | 3 | 6 | 6 | 6 | 12 | 12 | |
| النظام الكهربائي | AC 380V/50Hz/3φ ، AC 415V/50Hz/3φ ، AC 440/60Hz/3φ ، AC 480V/60Hz/3φ ، إلخ. | |||||||
| قوة المحرك الكهربائي | 0.37kw | 0.55kw | 0.55kw | 1.1kw | 1.5kw | 2.2kw | 2.2kw | |
| رأس الشفط | ≤6M-H2O | |||||||
| ضغط الماء الذي تم تفريغه | 5-10M-H2O | |||||||
| أبعاد الخطوط العريضة (l*w*h) (مم) | 1000 *600 *1250 | 1100 *690 *1460 | 1050 *1000 *1620 | 1900 *1120 *1700 | 1700 *1500 *1900 | 2280 *1700 *1900 | 2590 *2000 *1900 | |
| وزن | الوزن الجاف | 400 | 600 | 800 | 1260 | 1800 | 2100 | 2500 |
| الوزن الرطب | 550 | 900 | 1200 | 2260 | 3200 | 3900 | 4600 | |
4. صور محددة
متنوع
النماذج
الاستفسارات
welcome